BFR Wasserversorgung
Kontakt · Datenschutz · Impressum
Start Informationen Versionen
 
Baufachliche Richtlinien Wasserversorgung

In den Baufachlichen Richtlinien Wasserversorgung (BFR Wasserversorgung, Stand 5/2025) werden Anforderungen für die Trinkwasser- und Löschwasserversorgung beschrieben und Hinweise zur Dimensionierung sowie zur baulichen Ausführung von Wasserversorgungsanlagen in Liegenschaften der Bundeswehr gegeben. Es werden auch technische Lösungen aufgezeigt, um sowohl Trinkwasser in hygienisch einwandfreier Qualität als auch Löschwasser in ausreichender Menge bereitzustellen.

Die Baufachlichen Richtlinien Wasserversorgung sollen die Bauverwaltungen des Bundes und der Länder sowie die Bundeswehr bei ihrer Aufgabenerledigung unterstützen.

Datenmodell

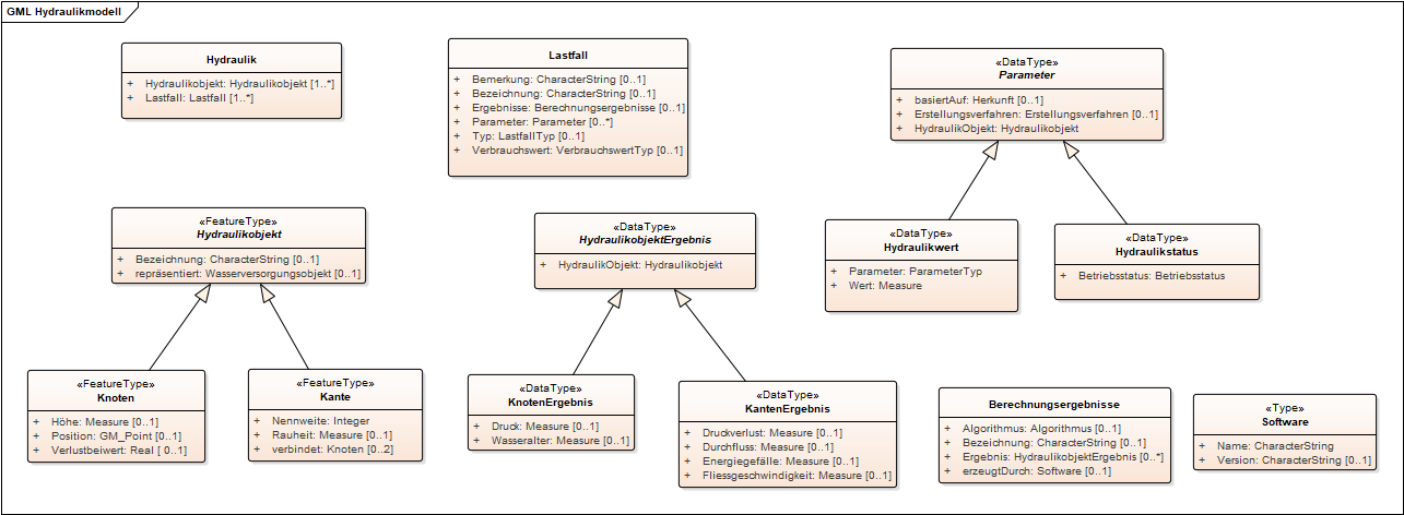
Das hier publizierte offene Datenmodell (UML) basiert auf den Empfehlungen der BFR Wasserversorgung. Das Modell dient der Abbildung und der Dokumentation von Daten zu Wasserversorgungsanlagen in Liegenschaften der Bundeswehr. Es besteht aus zwei Teilbereichen: Dem Datenmodell für die Bestandsdokumentation der Wasserversorgungssysteme mit allen notwendigen Objekttypen des Bestands wie beispielsweise Wasserleitungen, Armaturen oder Wasserbehältern und den jeweils zu erfassenden Attributen und Objektbeziehungen. Zudem besteht es aus einem Teilmodell für den Bereich Hydraulik zur Abbildung und Dokumentation von Lastfällen und Berechnungsergebnissen.

Zukünftige Versionen werden Teilmodelle zu weiteren Themenbereichen beinhalten, beispielsweise für die Betriebsdokumentation oder die Definition von Plänen.

Hauptmerkmale des Datenmodells
  • ISO-konforme objektorientierte Modellierung mit Objektklassen für alle relevanten Bestandsobjekte basierend auf den BFR Wasserversorgung und dem Liegenschaftsbestandsmodell des Bundes
  • Erweiterung des Liegenschaftsbestandsmodells um fachliche Informationen, die über die Bestandsdokumentation hinausgehen und Grundlage für Fachanwendungen sein können
  • Modellierung von Hydraulikdaten (Netzen, Lastfällen, Berechnungsergebnissen)
  • Möglichkeit der Modellierung von Hydrauliknetzen die vom realen Bestandsnetz abweichen
  • Explizite Modellierung der Leitungstopologie als ungerichteter Graph und somit Trennung von Geometrie (Leitungsverlauf) und Topologie
  • Modellierung verschiedener Detaillierungsgrade der Geometrie je nach Anwendungsfall (2D, 3D)
  • Möglichkeit der Verortung mittels linearer Referenzen („Reparaturstelle X liegt 10 Meter entfernt von Knoten A auf Wasserleitung Y“)
Austauschformat WasserversorgungGML

Das hier ebenfalls publizierte, auf dem Datenmodell basierende Austauschformat WasserversorgungGML ist ein GML 3.2 Anwendungsschema und dient dem softwareunabhängigen, standardkonformen Datenaustausch zwischen den beteiligten Softwareprogrammen. Durch die Verwendung offener Standards soll das Austauschformat die Implementierung von Schnittstellen in denjenigen Programmen erleichtern, die für die Bauverwaltungen der Länder im Bereich Wasserversorgung zum Einsatz kommen. Die Quelloffenheit des Austauschformates und die hier vorliegende Dokumentation ermöglichen daher die Verwendung in Anwendungen und Softwareprogrammen außerhalb der Domäne des Bundes.